Prekių katalogas
PROF162F1118
Prekės kodas: K129052
Pasiteirauti apie prekę
PROF162F1118
1 323,69 €
Užklausa nusiųsta
Pasistengsime Jums atsakyti kuo greičiau.
PROF162F1118
Prekės kodas: K129052
1 323,69 €
su PVM
Pristatymo būdai:
-
Atsiėmimas parduotuvėje
Lakūnų pl. 81, Kaunas
NEMOKAMAI -
Pristatymas į paštomatus
Į pasirinktą paštomatą Jūsų mieste
nuo 3.99€ -
Pristatymas kurjeriu
Į bet kurią Lietuvos vietą
nuo 5.99€
Prekės aprašymas
Dalies numerisPROF162F1118
EAN
VienetasKiekvienas
Prekės ženklasDanfoss
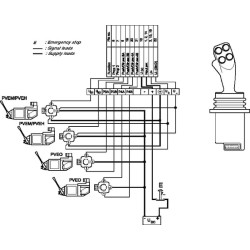
Išsamus aprašymas„Danfoss PROF 1“ valdymo svirtys paprastai naudojamos su PVG ir PVE, tačiau jas galima pritaikyti bet kokioje aplinkoje. Jos turi ergonomišką rankeną ir yra įvairių konfigūracijų, iki keturių proporcingų funkcijų ir iki septynių įjungimo/išjungimo mygtukų.
PrivalumaiProfesionali rankena intensyviam darbui Į priekį pasvirusi, išlenkta, ergonomiška formaKvėpuojantis, odą primenantis grūdėtas paviršius
Produkto informacijaMaitinimo įtampa: U (DC) 10–30 VSrovės suvartojimas: apie 150 mA Signalo įtampa: U(S) 0,25–0,75 nuo U (DC) Korpusas: Po flanšu IP21, standartinis IP65, su ritinėliu IP40 Maksimali krypties perjungimo apkrova visiems prop. Funkcijos: 30 V (DC) 2 mA Maks. Mygtuko apkrova: 30 V (nuolatinė srovė) 50 mA. „Prof 1“ rankena gali būti su 2, 3 arba 4 proporcingomis funkcijomis ir iki (maks.) septynių mygtukų. Darbinis kampas: 18°.
Versija Kairė ranka
Valdymo krypčių skaičius 4
Proporcinių funkcijų skaičius 4
Mygtukų skaičius 2
Svirtinių jungiklių skaičius 0
Ritelių skaičius 0
Svirties padėties nustatymo funkcija Grįžimo spyruoklė
Užfiksavimas 0 padėtyje Ne
Pagrindinio modelio kodasPROF1-XY-STA-S-NNN-TPR1-L-YYNNNNNNNNNN-GRNN
Įtampos diapazonas 10–30 V
Įtampos tipas Nuolatinė srovė
Rankenos tipas PR1: „Prof1“ rankena
Išėjimo signalo tipas Analoginis
Nominali maks. darbinė srovė 150 mA
Izoliacijos klasė žemiau flanšo (IP) 21
Izoliacijos klasė virš flanšo (IP) 50
[]
EAN
VienetasKiekvienas
Prekės ženklasDanfoss
Išsamus aprašymas„Danfoss PROF 1“ valdymo svirtys paprastai naudojamos su PVG ir PVE, tačiau jas galima pritaikyti bet kokioje aplinkoje. Jos turi ergonomišką rankeną ir yra įvairių konfigūracijų, iki keturių proporcingų funkcijų ir iki septynių įjungimo/išjungimo mygtukų.
PrivalumaiProfesionali rankena intensyviam darbui Į priekį pasvirusi, išlenkta, ergonomiška formaKvėpuojantis, odą primenantis grūdėtas paviršius
Produkto informacijaMaitinimo įtampa: U (DC) 10–30 VSrovės suvartojimas: apie 150 mA Signalo įtampa: U(S) 0,25–0,75 nuo U (DC) Korpusas: Po flanšu IP21, standartinis IP65, su ritinėliu IP40 Maksimali krypties perjungimo apkrova visiems prop. Funkcijos: 30 V (DC) 2 mA Maks. Mygtuko apkrova: 30 V (nuolatinė srovė) 50 mA. „Prof 1“ rankena gali būti su 2, 3 arba 4 proporcingomis funkcijomis ir iki (maks.) septynių mygtukų. Darbinis kampas: 18°.
Versija Kairė ranka
Valdymo krypčių skaičius 4
Proporcinių funkcijų skaičius 4
Mygtukų skaičius 2
Svirtinių jungiklių skaičius 0
Ritelių skaičius 0
Svirties padėties nustatymo funkcija Grįžimo spyruoklė
Užfiksavimas 0 padėtyje Ne
Pagrindinio modelio kodasPROF1-XY-STA-S-NNN-TPR1-L-YYNNNNNNNNNN-GRNN
Įtampos diapazonas 10–30 V
Įtampos tipas Nuolatinė srovė
Rankenos tipas PR1: „Prof1“ rankena
Išėjimo signalo tipas Analoginis
Nominali maks. darbinė srovė 150 mA
Izoliacijos klasė žemiau flanšo (IP) 21
Izoliacijos klasė virš flanšo (IP) 50
[]
Savybės
K129052
Garantija
Paslaugos teikimo sąlygos:
- Prekės, esančios tos pačios fizinės parduotuvės sandėlyje, bus paruoštos per 1-3 darbo dienas nuo užsakymo patvirtinimo.
- Prieš užsisakant prekę, perskaitykite specifikaciją ir kitą informaciją.
- Jei prekė yra skirtinguose sandėliuose, pristatymo laikas gali būti pratęstas iki 7 darbo dienų.
- Dėl išsamesnės prekių pristatymo informacijos teiraukitės info@perlitas.lt arba +370 37 298239. Grąžinimas, keitimas, pristatymas
- Šventinių dienų ir iškirtinių akcijų laikotarpiu (pvz.: Šv. Kalėdos, Black Friday) prekių pristatymas dėl didelio kurjerių užimtumo gali pailgėti 2-5 d. d.;
- Prekių pristatymas vykdomas darbo dienomis (I-V), 08:00 – 17:00 val.;
- Dieną prieš prekės pristatymą informuojama sms žinute apie prekės išsiuntimą, statuso pasikeitimą;
- Pristatymo dieną apie siuntos pristatymo laiką 1 val. tikslumu informuojama SMS žinute;
- Kai prekės bus išsiūstos iš Mūsų sandėlio, Jūs gausite siuntos sekimo numerį.
- Prekių nuotraukos, pakuotės spalva, komplektacija ir forma gali skirtis nuo realios prekės išvaizdos.
Prekių pristatymas Lietuvoje, Latvijoje, Estijoje.
Prekes galite atsiimti mūsų parduotuvėje Kaune adresu: Lakūnų pl. 81, Kaunas (Aleksotas)
Prekių pristatymas - Dalių
Paslaugos teikimo sąlygos:
- Prekės, esančios tos pačios fizinės parduotuvės sandėlyje, bus paruoštos per 1-3 darbo dienas nuo užsakymo patvirtinimo.
- Prieš užsisakant prekę, perskaitykite specifikaciją ir kitą informaciją.
- Jei prekė yra skirtinguose sandėliuose, pristatymo laikas gali būti pratęstas iki 7 darbo dienų.
- Dėl išsamesnės prekių pristatymo informacijos teiraukitės info@perlitas.lt arba +370 37 298239. Grąžinimas, keitimas, pristatymas
- Šventinių dienų ir iškirtinių akcijų laikotarpiu (pvz.: Šv. Kalėdos, Black Friday) prekių pristatymas dėl didelio kurjerių užimtumo gali pailgėti 2-5 d. d.;
- Prekių pristatymas vykdomas darbo dienomis (I-V), 08:00 – 17:00 val.;
- Dieną prieš prekės pristatymą informuojama sms žinute apie prekės išsiuntimą, statuso pasikeitimą;
- Pristatymo dieną apie siuntos pristatymo laiką 1 val. tikslumu informuojama SMS žinute;
- Kai prekės bus išsiūstos iš Mūsų sandėlio, Jūs gausite siuntos sekimo numerį.
- Prekių nuotraukos, pakuotės spalva, komplektacija ir forma gali skirtis nuo realios prekės išvaizdos.
Prekių pristatymas Lietuvoje, Latvijoje, Estijoje.
Prekes galite atsiimti mūsų parduotuvėje Kaune adresu: Lakūnų pl. 81, Kaunas (Aleksotas)
Prekių pristatymas - Technikos
Paslaugos teikimo sąlygos:
- Prekės, esančios tos pačios fizinės parduotuvės sandėlyje, bus paruoštos per 1-3 darbo dienas nuo užsakymo patvirtinimo.
- Prieš užsisakant prekę, perskaitykite specifikaciją ir kitą informaciją.
- Jei prekė yra skirtinguose sandėliuose, pristatymo laikas gali būti pratęstas iki 7 darbo dienų.
- Dėl išsamesnės prekių pristatymo informacijos teiraukitės info@perlitas.lt arba +370 37 298239. Grąžinimas, keitimas, pristatymas
- Šventinių dienų ir iškirtinių akcijų laikotarpiu (pvz.: Šv. Kalėdos, Black Friday) prekių pristatymas dėl didelio kurjerių užimtumo gali pailgėti 2-5 d. d.;
- Prekių pristatymas vykdomas darbo dienomis (I-V), 08:00 – 17:00 val.;
- Dieną prieš prekės pristatymą informuojama sms žinute apie prekės išsiuntimą, statuso pasikeitimą;
- Pristatymo dieną apie siuntos pristatymo laiką 1 val. tikslumu informuojama SMS žinute;
- Kai prekės bus išsiūstos iš Mūsų sandėlio, Jūs gausite siuntos sekimo numerį.
- Prekių nuotraukos, pakuotės spalva, komplektacija ir forma gali skirtis nuo realios prekės išvaizdos.
Prekių pristatymas Lietuvoje, Latvijoje, Estijoje.
Prekes galite atsiimti mūsų parduotuvėje Kaune adresu: Lakūnų pl. 81, Kaunas (Aleksotas)
Susijusios prekės
Parduotuvė Kaune
-
I-V: 08:00 – 17:00
VI: 10:00 – 14:00
VII: Nedirbame